Other 800 Series Phones

There were many variants in the 800 Series. It had been designed with modification in mind. Some are shown here.

 

 

A transparent model was made in very small numbers for display and training.

 

 

 

 

 

In spite of the 800's efficiency on longer telephone lines, a special circuit was devised that allowed use on even longer lines. This fitted into a standard case. The phone was known as the Tele 804 Long Line Telephone. As standard, it was only available in grey, but obliging technicians would happily change the colour by replacing the shell and handset.

 

 

 

 

 

In Melbourne in the early 1970s an enterprising Telecom Business Office was offering 801s in the colours of local football teams. This was achieved by mixing and matching standard phone cases and handsets. The practice was soon stopped on orders from Headquarters.

 



Many 800s were unofficially fitted with a pushbutton dialling unit in place of the dial. This unit came from suppliers like Dick Smith Electronics, and was not a Permitted Attachment. The first one of these that I saw was fitted to a technicians' phone in the Grafton telephone exchange.

 

 

 

 

 

 

8221 Two Line Telephone. The two buttons at the top are Line and Hold.

 

 

 

 

 

 

Although a magneto model of the 800 was never intended, there was a brief need to produce some for special circumstances. One such circumstance was for the few remaining party lines on exchanges converted to automatic working. Restrictions on the APO's funding slowed down the recabling work and some party lines could not be converted at cutover to auto, so an interim magneto / dial phone was provided by adding a plinth to the base of an 800. It is quite rare. It was known as the 4/10 Party Line Phone, but I have been unable to find any other number for it.

 

 

 

 

 

8241 Headset Phone. Fitted with a socket to take the older-style operators' headsets, and a switch to turn it on or off.

 

 

 

 

 

 

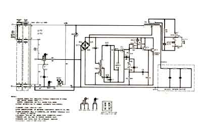
A control lock to cut off the dial could be fitted to the lower corner. The early models could be bypassed simply by pulsing the switchhooks, but in late 1977 an extra circuit was included to prevent this. The circuit board for this was mounted above the bells,and the interior of the case was now rather crowded. In a later modification , "classification change" was introduced so the phone could still dial 000, the Australian emergency number.

 

 

8322 Hearing Aid Phone. Fitted with a Hearing Aid coupling coil in the earpiece, a Gliding Tone Caller ( variable tone ringer) and amplifier with volume control. It was quite effective and the only negative about it was the colour choice - grey only. Still, a friendly technician could soon fix that. It was originally released as the Deaf Aid Phone, but was tactfully renamed.

 

 

 

 

 

Hotel Phone: a typical variation produced privately by STC. It used a large number ring moulded into the dial adapter plate, which listed "9" for the Operator, and a Message Received lamp.

 

 

 

 

 

 

To 800 Series

To QuickFind

If you have reached this page through a Search Engine, this will take you to the front page of the website